Springe zum Hauptinhalt Springe zum Hauptmenü Springe zur SiteSearch

Thermografie

Mit der Gebäudethermografie lassen sich schnell und unkompliziert Wärmelecks oder Wärmebrücken an der Gebäudehülle ermitteln. Die erfasste Wärmestrahlung wird durch die Aufnahmetechnik farblich sichtbar. Jedoch will die korrekte Anwendung der Thermografie sowie die Interpretation der Ergebnisse gelernt sein. Auch unterscheiden sich bei den Kameras je nach Anschaffungspreis die Ausstattung und Anwendungsgrenzen.

Wärmebildkamera 

Luftlöcher finden

-

Zwei günstige Infrarotkameras für Inspektionen im Haushalt stellt Hikmicro mit seiner Eco-Serie vor. Mit einer thermischen Auflösung von 96 × 96 Pixeln helfen die Wärmebilder bei der Suche nach technischen Defekten. Mit der ­Super-IR-Funktion lässt sich die Auflösung auf 240 × 240 Bildpunkte...

Wärmebildkamera 

Einfach inspiziert

-

Teledyne Flir hat seine Ex-Pro-Wärmebildkameraserie für schnelle und effektive Inspektionen erweitert. Die neuen Modelle Flir E5 Pro und Flir E6 Pro sind für Wärmebildaufnahmen ohne Fokussieren ausgestattet. Sie verfügen über einen 3,5-Zoll-Touchscreen, Cloud-Konnektivität und einen Pistolengriff...

Anzeige

Innovative Messtechnik für die Energieberatung

-

Das effiziente Heizen mit Wärmepumpen und erneuerbaren Energiequellen setzt eine optimal gedämmte Gebäudehülle voraus. Am Thementag Heizen mit Erneuerbaren Energien am Freitag, 22. September 2023, erläutern wir Ihnen ab 12:45 Uhr wie eine berührungslose Gebäudeanalyse mit Thermografie durchgeführt werden kann. 

Die Aufnahme und Interpretation von Thermogrammen setzen Expertenwissen und Erfahrung voraus.

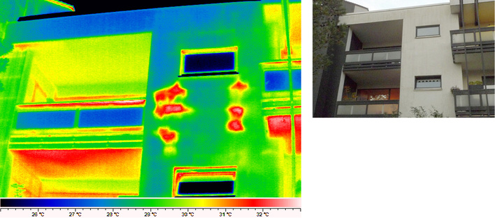
Bunte Bilder begreifen: Bauthermografie in der Praxis

-

Gebäude und Fassaden gelten als schwierige Thermografie-Motive. Quasi an jeder Gebäudeecke lauern potenzielle Fehlerquellen. Die Aufnahme, Auswertung und Interpretation von Wärmebildern setzt deshalb Fachwissen und Erfahrung voraus, wie Sie in der Januar-Ausgabe des Gebäude-Energieberater lesen können.

Für die Aufnahme und Interpretation von Thermogrammen gilt es ausreichend Erfahrung zu sammeln.
Bauthermografie in der Praxis

Bunte Bilder begreifen

-

Bauthermografie in der Praxis Gebäude und Fassaden gelten als schwierige Thermografie-Motive: Quasi an jeder Gebäudeecke lauern potenzielle Fehlerquellen. Die Aufnahme, Auswertung und Interpretation von Wärmebildern setzt deshalb Fachwissen und Erfahrung voraus. Marian Behaneck

Wärmebildkamera 

Temperatur ­fotografieren

-

Der Wärmebildkamera SP60 von Hikmicro entgeht nichts. Mit ihrem um 90° drehbaren Bildschirm mit automatischer Ausrichtung und dem um 180° drehbaren Objektiv lassen sich Details auch in schwer einsehbaren Zwischenräumen betrachten. Für gestochen scharfe Wärmebilder sorgt ein hochempfindlicher Vox...

Videoskop 

Fehler finden

-

Das Videoskop VS80 hilft Fachleuten, versteckte Probleme an schwer zugänglichen Stellen zu finden. Dazu ist es mit einem hochauflösenden Sieben-Zoll-Touchscreen mit 1280 x 600 Pixeln ausgestattet. Teledyne Flir liefert sieben Kits mit verschiedenen Konfigurationen. Zusätzlich bietet der Hersteller...

Die aktive Bauthermografie setzt eine gute Kameratechnik mit einer hohen thermischen Empfindlichkeit und IR-Auflösung voraus.

Wie sich Gebäudebauteile zerstörungsfrei prüfen lassen

-

Aktive Thermografie arbeitet mit einer künstlichen thermischen Anregung von Gebäudebauteilen, um Schwachstellen zu finden. Wie das funktioniert und worin der Unterschied zur passiven Bauthermografie liegt, erklärt der Gebäude Energieberater in seiner Januar-Ausgabe 2021.

Die aktive Bauthermografie setzt eine gute Kameratechnik mit einer hohen thermischen Empfindlichkeit und IR-Auflösung voraus.
Aktive Bauthermografie

Gebäudebauteile zerstörungsfrei prüfen

-

Aktive Bauthermografie Wer Bauthermografie sagt, meint in der Regel die passive Bauthermografie. Sie nutzt saisonal bedingte, natürliche Temperaturgefälle zwischen Innen und Außen. Mindestens ebenso aufschlussreiche Ergebnisse liefert die aktive Thermografie, die mit einer künstlichen thermischen Anregung von Bauteilen arbeitet. Marian Behaneck

Eine Wärmebildaufnahme steht am Anfang der Energieberatung beim Modernisierungskonvoi in Darmstadt.
Modernisierungskonvoi 

Wie Wärmebilder zum Energiesparen führen

-

Modernisierungskonvoi Eine Kommune geleitet ihre Bürgerinnen und Bürger zur energetischen Sanierung ihrer Gebäude. So lässt sich die Idee des Modernisierungskonvois in Darmstadt zusammenfassen. Die Stadt bezahlt die Energieberatung – jedes Jahr in einem anderen Viertel. Joachim Berner





Thermografie-Software hilft bei der Analyse und Auswertung von Wärmebildern sowie beim Erstellen von Berichten.

Wärmebilder analysieren, Berichte erstellen

-

Thermografie-Software Ohne einen begleitenden Bericht sind Thermogramme für Laien wenig aussagekräftig. Deshalb sollte man beim Kamerakauf auch auf die vom Hersteller mitgelieferte Thermografie-Software achten. Marian Behaneck

Wie weit können Sie messen?

-

Das Punktgrößenverhältnis von Wärmebildkameras Die Frage, wie weit Sie mit einer Wärmebildkamera messen können, hängt unter anderem von der Auflösung, dem momentanen Sichtfeld (IFOV), dem verwendeten Objektiv und der Größe des Zielobjekts ab. Lesen Sie, warum das Punktgrößenverhältnis entscheidend ist und wie es berechnet wird. 





Mehr sehen lernen: Thermografie-Seminare vermitteln fundierte Grundlagenkenntnisse und Praxiswissen in der Bau-, Blower-Door- oder PV-Anlagen-Thermografie.

Mehr sehen lernen

-

Thermografie-Schulungen Der professionelle Einsatz der Wärmebild-Messtechnik setzt Schulungen voraus. Sie vermitteln Grundlagenkenntnisse und Praxiswissen in der Bau-, Blower-Door- oder PV-Anlagen-Thermografie. Unsere tabellarische Übersicht zeigt, wer was zu welchen Kosten bietet. Marian Behaneck





1
 Hochwertige Kameras machen bessere Wärmebilder und verkürzen sowohl die Erfassungsdauer vor Ort als auch den Auswertungsaufwand.

Looking for Trouble

-

Marktübersicht IR-Profikameras Thermografie-Kameras für Profis erzeugen inzwischen Wärmebilder in Fotoqualität. Die braucht man auch, um Details erkennen und energetischen Problemen auf den Grund gehen zu können. Lesen Sie, was eine Profikamera ausmacht und wo die Unterschiede liegen. Marian Behaneck

Starkes Team: Wärmebild- und Differenzdruck-Messtechnik

-

Leckagen der Gebäudehülle effizient lokalisieren und dokumentieren Die Thermografie- und Differenzdruck-Messung ergänzen sich bei der Ortung von Leckagen der Gebäudehülle nicht nur, sie erweitern auch die Möglichkeiten. Lesen Sie, welches Equipment erforderlich ist und worauf man bei der Messung und Auswertung achten sollte. Marian Behaneck


Mit der Flir T1030sc setzt die ABG eine Wärmebildkamera für Forschung und Entwicklung ein.

Qualitätskontrolle per IR-Kamera

-

Mit der Wärmebildkamera WDVS prüfen Um Vergleichswerte für die thermografische Untersuchung von Wärmedämmungen zu bekommen, arbeitet die Wohnungsbaugesellschaft ABG mit Kalibrierstrecken. Inzwischen hat das Technik-Team eine große Sammlung an Vergleichsmesswerten, mit deren Hilfe sich viele Auffälligkeiten und Wärmesignaturen einschätzen lassen.





Wärmebildkameras werden immer preiswerter und kompakter – sogar in die Hemdentasche passen sie mittlerweile.

Infrarot-Kameras für die Hemdentasche

-

Thermografie zum Mitnehmen Thermografie-Kameras werden immer preiswerter und kompakter. Inzwischen gibt es Smartphone-Aufsätze und Infrarot-Kameras im Smartphone- oder Tablet-Format. Was die neue, mobile Kameratechnik leistet und wo ihre Grenzen liegen zeigt der tabellarische Produktvergleich. Marian Behaneck





1
 Die Sonne bringt es an den Tag: Feucht gewordene WDVS-Fassadendämmung lässt sich auch im Sommer thermografisch lokalisieren.

“Röntgenblick“ für Energieberater

-

Aktive Bauthermografie  Die passive Bauthermografie ist ein auf die Wintermonate beschränktes Saisongeschäft. Dagegen ermöglicht die aktive Bauthermografie Untersuchungen auch im Sommer und erweitert damit das Einsatzspektrum von Infrarot-Kameras. Obwohl die Technik zahlreiche Möglichkeiten bietet, ist sie noch weitgehend unbekannt. Marian Behaneck

Viele bunte Bilderlein …

-

Die häufigsten Fehler bei der Bauthermografie Mithilfe von Thermografieaufnahmen lässt sich die energetische Qualität eines Gebäudes äußerst plakativ und schnell erfassen. Jeder Eigentümer und Mieter erkennt beim Betrachten der bunten Bilder auf den ersten Blick, dass die roten Flecken an Fassade, Fenster oder Dach nichts Gutes bedeuten und man dagegen was tun muss. Allerdings will der Umgang mit der Thermografiekamera gelernt sein, und für die Analyse der Thermogramme ist viel Erfahrung und Fachwissen gefragt, um die Kunden seriös beraten zu können. Benjamin Standecker